[S7-300] Forçage entrée / sortie

Forum traitant des automates industriels de marque Siemens.
Répondre
Pilou
Code sa première boucle
Code sa première boucle
Messages : 14
Enregistré le : 04 janv. 2023, 22:55

[S7-300] Forçage entrée / sortie

Message par Pilou »

Bonjour,
je vous voudrais savoir pourquoi quand je me connecte sur mon automate S7-300, je n'arrive pas à forcer une entrée ou une sortie, je voie bientôt le changement d'état dans mon tableau de forçage, mais pas sur le programme, merci.
DurandO
Maître du binaire
Maître du binaire
Messages : 482
Enregistré le : 21 mars 2021, 15:31

Re: [S7-300] Forçage entrée / sortie

Message par DurandO »

Bonjour,
Pilou a écrit : 19 janv. 2023, 22:10 Bonjour,
je vous voudrais savoir pourquoi quand je me connecte sur mon automate S7-300, je n'arrive pas à forcer une entrée ou une sortie, je voie bientôt le changement d'état dans mon tableau de forçage, mais pas sur le programme, merci.
Une entrée est affectée à la mise à jour des entrées avant l’exécution du programme.
Une sortie est affectée à son écriture.
Bien qu'il existe une possibilité de forcer les entrées, ce que je n'utilise jamais, je te conseilles de les activer par programme.
En effet, tu peux écrire une entrée. Il faut réserver cela aux tests et ensuite retirer ce code.
. Ce code est à placer en début de l'OB1.
Exemple :

Code : Tout sélectionner

u M0.0
= E0.0
Avec ce code, tu peux modifier E0.0 en forcant dans une VAT le Mémento M0.0.

C'est de cette manière, que je simule mes actionneurs.
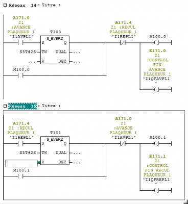
Soit par exemple un mouvement par verin, A171.0 commande l'avance, E171.0 est le detecteur fin avance, A171.4 commande le recul et E171.1 le détecteur fin recul.
SimulEntree.png
Ici l'entrée est mise à jour par le processus de mise à jour de les entrées.
Ensuite lorsque ce code est exécute, l'entrée sera écrite (1 ou 0) en fonction des conditions.
Tu peux placer cela dans un bloc FC appelé en début d'OB1. Il te suffira de supprimer le bloc et son appel après tes essais.

Voila.
Pilou
Code sa première boucle
Code sa première boucle
Messages : 14
Enregistré le : 04 janv. 2023, 22:55

Re: [S7-300] Forçage entrée / sortie

Message par Pilou »

Bonjour, je n'ai pas réellement compris, par exemple dans votre exemple de programme, comment faîtes vous pour forcer une sortie ?
DurandO
Maître du binaire
Maître du binaire
Messages : 482
Enregistré le : 21 mars 2021, 15:31

Re: [S7-300] Forçage entrée / sortie

Message par DurandO »

Bonjour,
Pilou a écrit : 21 janv. 2023, 15:34 comment faîtes vous pour forcer une sortie ?
Si tu as besoin de forcer une sortie, 2 cas possibles :
1) Elle est écrite dans ton programme
2) Elle n'est pas écrite
Ce que tu peux faire :
1) ajouter dans son équation d'activation un mémento qui "shunt" les conditions manquantes. Tu pourras ensuite forcer ce mémento dans une VAT.
2) Forcer cette sortie dans une VAT.

Pour tester les sorties déjà programmées en les forçant dans une VAT, tu peux interdire l’exécution du code ou elles sont écrites.
2 exemples :
a) ajouter un réseau en début de bloc, passer en language list et y programmer un BEA qui fera quitter ce bloc sans exécuter ce qui suit.
exempleBEA.png
exempleBEA.png (11.36 Kio) Vu 2418 fois
b) rechercher l'appel du bloc pilotant tes sorties. Ajouter une condition = false dans la branche EN
exempleShuntFB.png
exempleShuntFB.png (9.86 Kio) Vu 2418 fois
dpo
Dieu du process
Dieu du process
Messages : 819
Enregistré le : 27 nov. 2015, 20:03

Re: [S7-300] Forçage entrée / sortie

Message par dpo »

regarde la table des forçages permanents dans le menu
de mémoire tu peux y forcer les E/S
Pilou
Code sa première boucle
Code sa première boucle
Messages : 14
Enregistré le : 04 janv. 2023, 22:55

Re: [S7-300] Forçage entrée / sortie

Message par Pilou »

DurandO a écrit : 21 janv. 2023, 18:29 Bonjour,
Pilou a écrit : 21 janv. 2023, 15:34 comment faîtes vous pour forcer une sortie ?
Si tu as besoin de forcer une sortie, 2 cas possibles :
1) Elle est écrite dans ton programme
2) Elle n'est pas écrite
Ce que tu peux faire :
1) ajouter dans son équation d'activation un mémento qui "shunt" les conditions manquantes. Tu pourras ensuite forcer ce mémento dans une VAT.
2) Forcer cette sortie dans une VAT.

Pour tester les sorties déjà programmées en les forçant dans une VAT, tu peux interdire l’exécution du code ou elles sont écrites.
2 exemples :
a) ajouter un réseau en début de bloc, passer en language list et y programmer un BEA qui fera quitter ce bloc sans exécuter ce qui suit.
exempleBEA.png
b) rechercher l'appel du bloc pilotant tes sorties. Ajouter une condition = false dans la branche EN
exempleShuntFB.png
Donc par exemple j'ajoute un mémento, pour venir forcer une sortie ? Je ne comprend pas trop l'idée, car cela voudrais dire que le tableau E/S pour venir faire du forçage sert à rien ?
Pilou
Code sa première boucle
Code sa première boucle
Messages : 14
Enregistré le : 04 janv. 2023, 22:55

Re: [S7-300] Forçage entrée / sortie

Message par Pilou »

dpo a écrit : 21 janv. 2023, 19:37 regarde la table des forçages permanents dans le menu
de mémoire tu peux y forcer les E/S
Justement, je n'arrive pas à forcer les E / S
DurandO
Maître du binaire
Maître du binaire
Messages : 482
Enregistré le : 21 mars 2021, 15:31

Re: [S7-300] Forçage entrée / sortie

Message par DurandO »

Bonjour,
Pilou a écrit : 21 janv. 2023, 20:50
Justement, je n'arrive pas à forcer les E / S
Pour le forçage permanent, il peut être nécessaire de passer la CPU en mode test :
ModeTest.png
Je dis, il peut, car je n'utilise jamais ce forçage permanent.
Vincepepe
Première mise en service
Première mise en service
Messages : 54
Enregistré le : 08 juin 2018, 08:45

Re: [S7-300] Forçage entrée / sortie

Message par Vincepepe »

De plus avec le forçage permanent, on est limité à 12 ou 20 forçages à la fois il me semble.
Sur ma CPU319 au bureau, il me semble n'avoir jamais eu besoin de la passer en mode TEST depuis CONT/LIST/LOG, ceci dit est ce que l'utilisation de la VISUDYN ou une VAT place la CPU "de facto" en mode TEST ?

Sinon je plussoie l'ajout de mémentos à forcer à la main en parralèle de toute l'équation de la sortie, mémento à bien repérer !!, de façons à ne pas oublier de le supprimer à la fin des tests :) :) :).
Sinon lorsque je suis en vraie phase de tests entrées/sorties et si l'état de l'équipement le permet, FC(s) de sortie, je passe le réseau en LIST et je l'ihhibe carrément (commentaire), pour ensuite les forcer à la main avec une VAT simple, raccourci clavier en main et bien entendu actionneurs à vue ;) (vive les routeurs WIFI pour se balader où on veut dans l'environnement proche machine.)
Répondre