Bonjour
Je reviens vers le forum concernant un projet de mise en réseau d'automates sur 3 sites.
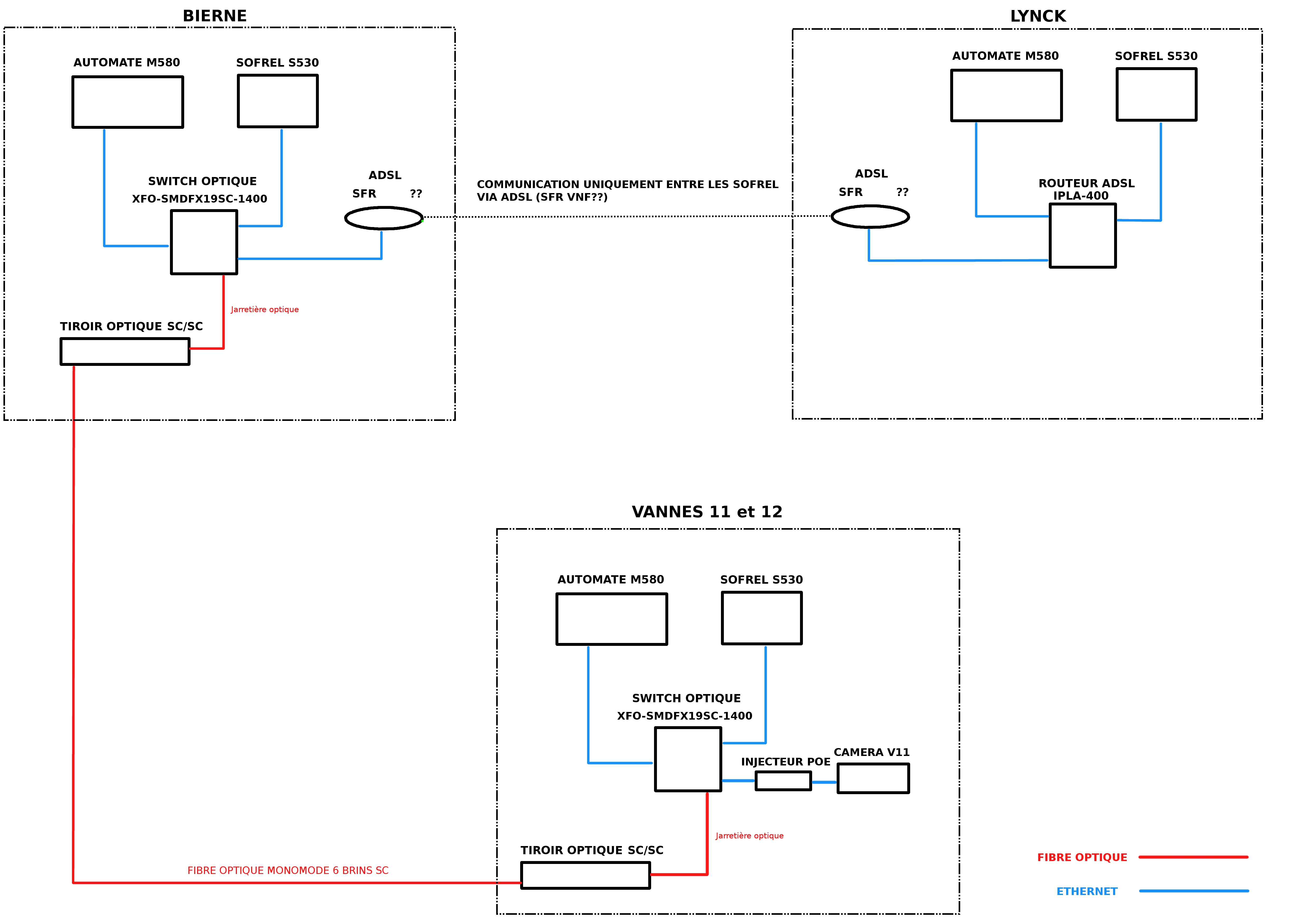
Pensez vous que la configuration sur le schéma est cohérente? Manque-t-il du matériel quelconque pour pouvoir mettre tout en réseau?
Visiblement si j'ai bien compris la communication via ADSL ne permet pas de faire communiquer les sofrels et les automates sur la même ligne. Je pense donc faire communiquer les sofrels entre eux qui chacun de leurs côtés récupèrent les infos des automates. Cela vous semble-t-il être possible de procéder ainsi?
Pour infos les routeurs ADSL et switch optique sont prévus pour le moment de marque ETIC mais rien n'ai figé (sauf le type d'automate) alors n'hésitez pas à proposer d'autres solutions qui vous paraissent plus appropriées.
C'est la première fois que je mets en place quelque chose comme ça alors c'est un peu l'inconnu et vos remarques sont les bienvenues.
Merci d'avance.
Grégory
Communication automates inter-sites via sofrel
Re: Communication automates inter-sites via sofrel
Bonjour
A 1ere vue ça devrai fonctionner.
Maintenant j'me dis qu'il manque peut être un firewall dans chaque installation... A tu aussi prévu des VPN entre tes installations?
Disons que les remarques sont a prendre en compte en cas de process "critique", même si j'en installe sur les installations critiques en parlant de disponibilité machine.
A+
A 1ere vue ça devrai fonctionner.
Maintenant j'me dis qu'il manque peut être un firewall dans chaque installation... A tu aussi prévu des VPN entre tes installations?
Disons que les remarques sont a prendre en compte en cas de process "critique", même si j'en installe sur les installations critiques en parlant de disponibilité machine.
A+
"Ce que l'on conçoit bien s'énonce clairement, et les mots pour le dire arrivent aisément." Nicolas Boileau
L'urgence, c'est fait!
L'impossible, c'est en cours!
Pour les miracles, il faut prévoir un délai!
L'urgence, c'est fait!
L'impossible, c'est en cours!
Pour les miracles, il faut prévoir un délai!
Re: Communication automates inter-sites via sofrel
Tu veux échanger quoi comme info exactement? sinon tu peux faire une télégestion inter-site via GPRS:
http://www.lacroix-sofrel.fr/content/t% ... au-potable
http://www.lacroix-sofrel.fr/content/t% ... au-potable
Re: Communication automates inter-sites via sofrel
Merci pour ton avis. Par contre je m'aperçois que je dois ajouter un routeur ADSL sur le site Bierne pour communiquer avec Lynck.Mantysse a écrit : ↑01 sept. 2017, 10:36 Bonjour
A 1ere vue ça devrai fonctionner.
Maintenant j'me dis qu'il manque peut être un firewall dans chaque installation... A tu aussi prévu des VPN entre tes installations?
Disons que les remarques sont a prendre en compte en cas de process "critique", même si j'en installe sur les installations critiques en parlant de disponibilité machine.
A+
En théorie les routeurs permettent de créer un tunnel bon... en pratique je ne sais pas encore bien comment faire )))
Re: Communication automates inter-sites via sofrel
Le but c'est de faire dialoguer les automates entre Bierne et Lynck pour gérer le niveau d'eau entre les deux. De commander à distance les différents sites.Schul a écrit : ↑01 sept. 2017, 21:25 Tu veux échanger quoi comme info exactement? sinon tu peux faire une télégestion inter-site via GPRS:
http://www.lacroix-sofrel.fr/content/t% ... au-potable
Sur chaque site on n'a juste quelques infos analogiques (niveaux d'eau, positions de vannes), quelques infos TOR (surcourses...) et des écrans tactiles pour manœuvrer sur place également.
Il y a aussi les infos de caméra V11 et 12 qu'il faut pouvoir consulter "en ligne".
Merci je vais jeter un oeil sur le GPRS


